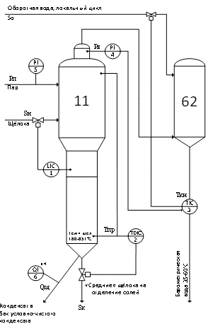
Типовые схемы автоматизации выпарных установок - смотри 60 фото
Найдено фото: 60




























































Смотрите также
- 18 сентября фото
- Chicko просп мира 65 фото
- Snowrunner разблокировать все машины и тюнинг
- Брови перманентный макияж цена пятигорск
- Ветки для декора своими руками
- Воронежский государственный университет фото
- Гриб дубовик фото
- Запеченная рыба пошаговый рецепт с фото
- Новый участник фото
- Перец емеля отзывы фото урожайность
- Петр рыков фото
- Ruplans ru проекты одноэтажных домов
- Календарь на май месяц 25 года
- Биография и личная жизнь андрея губина
- Где находится вин двигателя опель астра
- Как снять нижнюю шестерню грм калина
- Молоденькая на пляже фото
- Тойота корона предохранитель стеклоподъемников
- Электросчетчик атом как снять показания
- Российские певцы мужчины современные список с фото